当前位置:首页>文档>2018年11月浙江通用技术真题(答案)_全国卷+地方卷_10.技术_1.浙江历年技术试卷_通用技术

2018年11月浙江通用技术真题(答案)_全国卷+地方卷_10.技术_1.浙江历年技术试卷_通用技术

  • 2026-03-21 04:57:45 2026-03-06 03:40:13

文档预览

2018年11月浙江通用技术真题(答案)_全国卷+地方卷_10.技术_1.浙江历年技术试卷_通用技术
2018年11月浙江通用技术真题(答案)_全国卷+地方卷_10.技术_1.浙江历年技术试卷_通用技术
2018年11月浙江通用技术真题(答案)_全国卷+地方卷_10.技术_1.浙江历年技术试卷_通用技术
2018年11月浙江通用技术真题(答案)_全国卷+地方卷_10.技术_1.浙江历年技术试卷_通用技术
2018年11月浙江通用技术真题(答案)_全国卷+地方卷_10.技术_1.浙江历年技术试卷_通用技术
2018年11月浙江通用技术真题(答案)_全国卷+地方卷_10.技术_1.浙江历年技术试卷_通用技术
2018年11月浙江通用技术真题(答案)_全国卷+地方卷_10.技术_1.浙江历年技术试卷_通用技术
2018年11月浙江通用技术真题(答案)_全国卷+地方卷_10.技术_1.浙江历年技术试卷_通用技术
2018年11月浙江通用技术真题(答案)_全国卷+地方卷_10.技术_1.浙江历年技术试卷_通用技术
2018年11月浙江通用技术真题(答案)_全国卷+地方卷_10.技术_1.浙江历年技术试卷_通用技术

文档信息

文档格式
docx
文档大小
0.776 MB
文档页数
10 页
上传时间
2026-03-06 03:40:13

文档内容

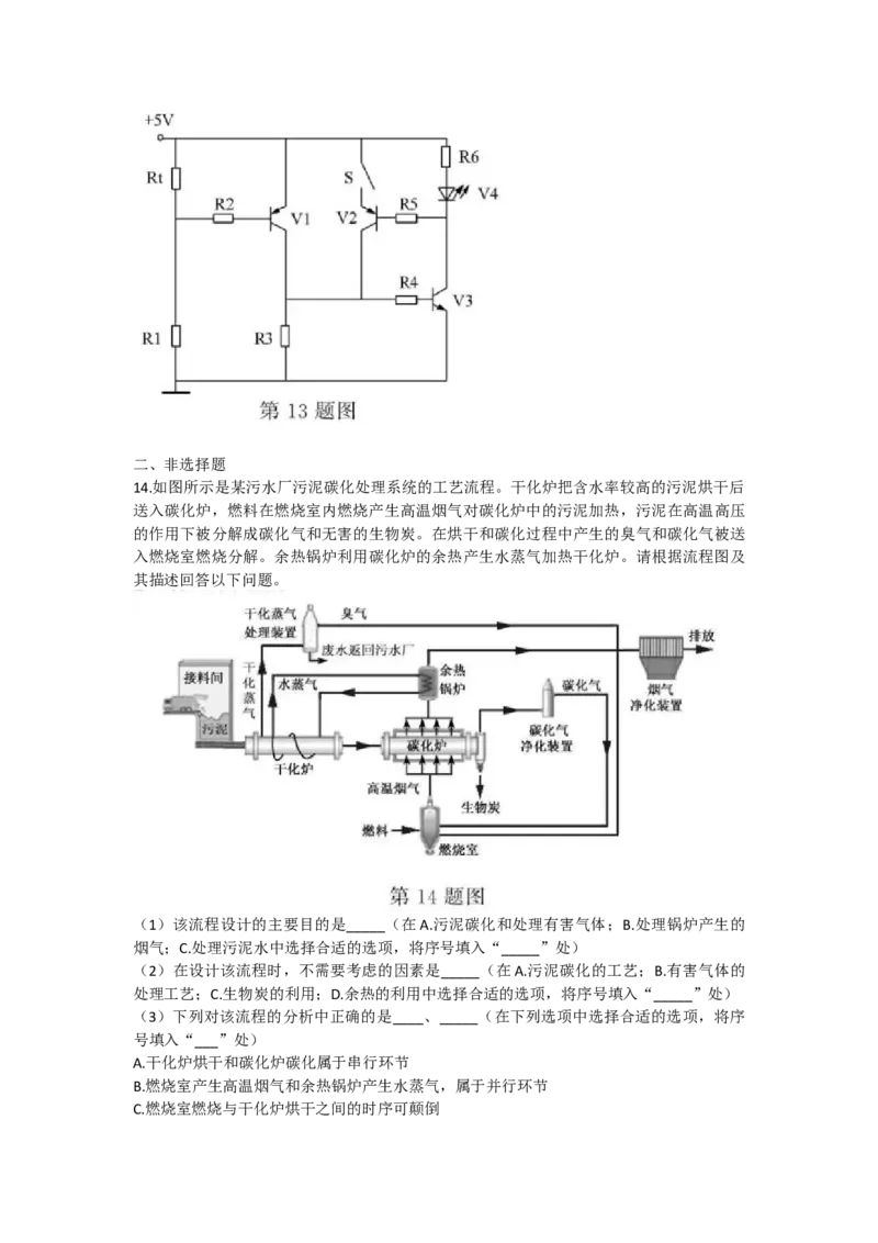
第二部分 通用技术(共 50 分) 一、选择题 1.如图所示的显示器支架,能根据用户需要带动显器在设定范围内缓慢平动,引导用户跟 随屏幕活动颈部。从人机关系的角度分析,下列说法中不正确的是 A.支架的设计考虑了普通人群和特殊人群 B.可根据需要设定乎动的范围,考虑了人的动态尺寸 C.引导用户活动颈部,实现了人机关系的健康目标 D.支架带动屏幕缓慢平动,不影响阅读,实现了人机关系的高效目标 2.如图所示为一款振动试验台。把物品包装后放入试验台,以汽车运输时的颠簸状态进行 振动,测试物品是否会损坏。该试验的方法属于 A.优选试验法 B.强化试验法 C.模拟试验法 D.虚拟试验法 3.小明构思了下列插接式小発子方案,其中结构强度和稳定性最好的是4如图所示为一款适合户外使用的喷雾降温风扇及其评价坐标图。它在普通落地扇的基础 上 增加了喷雾盘与水箱等,喷雾盘把水箱中的冷水雾化后进行降温。根据坐标图,下列说法 中 不恰当的是 A.能耗较高 B.不适合室内使用,使用场合比较少 C.性价比的评价很高,说明价格很便宜 D.结合水多进行降温,降温效果较好 请根据第5~6題图完成5~6 题5.图中多标的尺寸共有 A.1处 B.2处 C.3处 D.4处 6.通用技术实践课上,小明准备用70mmx50mm x6mm 的钢板加工该零件,下列说法中不正确的是 A. 锉削时可以戴手套 B. 钻孔时不能用手直接扶持该工件 C.加工流程为:划线→钻孔→锯割→锉削 D.使用划针、钢直尺、样冲、铁锤就能完成划线 7.如图所示是一种压紧机构。在力F的作用下,推杆1通过连杆1、摆杆、连杆2推动推 杆2将物体压紧。下列受力形式分析中正确的是 A.连杆1受弯曲、摆杆受拉、推杆2受压与受弯曲 B.连杆1受压、连杆2受压、推杆2受压与受弯曲 C.连杆1受压、摆杆受拉、推杆2受压 D.连杆1受压、连杆2受压、推杆2受压 8.小明要制作一支个性水笔,他准备用3D打印机打印笔管,购买笔头、墨水 。下列流程 中不合理的是A. 设 计 水 笔 购 买 笔 头 购买墨水 打印笔管 灌注墨水 安装笔头 购买笔头 B. 设计水笔 打印笔管 灌注墨水 安装笔头 购买墨水 C. 设计水笔 打印笔管 购买笔头 购买墨水 灌注墨水 安装笔头 购买笔头 打印笔管 设计水笔 灌注墨水 安装笔头 D. 购买墨水 9.下列关于系统的说法不正确的是 A.系统分析要遵循三个主要原则 B.影响系统优化的因素不可认人为调节 C.系统始终处在运动变化和发展之中 D.系统包含两个或两个以上的要素(或部分) 10.如图所示是某水温控制系统示意图。蒸汽对容器中的水加热后变成冷凝水排除。热电偶 对出水的温度进行检测,并将测得的信号送到PID控制器与设定的温度比较,PID控制器根 据偏差值控制电磁阀调节蒸汽的流量。下列因素的变化对蒸汽流量的调节没有影响的是 A.冷凝水的温度 B.进水的温度 C.热电偶的性能 D.PID控制器的设定参数 11.【加试题】如图所示的两个电路中,三极管为硅管。下列关于 LED发光时,M、N点电 位分析正确的是 A.M点约为0.7V,N点约为0.7V B. M点约为0.7V,N点约为3V C. M点约为2.7V,N点约为3V D. M点约为2.7V,N点约为0.7V12.【加试题】如图所示的电路,下列分析中不正确的是 A.S1接地,S2接电源,LED发光 B. S1接地,S2接地,LED不发光 C. S1接电源,S2接地,LED发光 D. S1接电源,S2接电源,LED发光 13.【加试题】如图所示是小明设计的电路,当温度低于设定值时 V4发光。已知三极管工 作在开关状态,Rt为热敏电阻。下列分析中不正确的是 A. Rt应选用负温度系数的热敏电阻 B.S闭合时,V3导通后,V2导通 C.闭合S后,温度下降到设定值以下时V4发光,然后温度升高导设定值以上时V4熄灭 D.S断开,当V1截止时,V3截止二、非选择题 14.如图所示是某污水厂污泥碳化处理系统的工艺流程。干化炉把含水率较高的污泥烘干后 送入碳化炉,燃料在燃烧室内燃烧产生高温烟气对碳化炉中的污泥加热,污泥在高温高压 的作用下被分解成碳化气和无害的生物炭。在烘干和碳化过程中产生的臭气和碳化气被送 入燃烧室燃烧分解。余热锅炉利用碳化炉的余热产生水蒸气加热干化炉。请根据流程图及 其描述回答以下问题。 (1)该流程设计的主要目的是_____(在A.污泥碳化和处理有害气体;B.处理锅炉产生的 烟气;C.处理污泥水中选择合适的选项,将序号填入“_____”处) (2)在设计该流程时,不需要考虑的因素是_____(在A.污泥碳化的工艺;B.有害气体的 处理工艺;C.生物炭的利用;D.余热的利用中选择合适的选项,将序号填入“_____”处) (3)下列对该流程的分析中正确的是____、_____(在下列选项中选择合适的选项,将序 号填入“___”处) A.干化炉烘干和碳化炉碳化属于串行环节 B.燃烧室产生高温烟气和余热锅炉产生水蒸气,属于并行环节 C.燃烧室燃烧与干化炉烘干之间的时序可颠倒D.燃烧室燃烧和烟气净化装置净化属于串行环节 (4)该系统可以分为多个子系统,以下划分合理的是_____(在下列选项中选择合适的选 项,将序号填入“_____”处) A.污泥碳化、生物炭处理、加热等子系统 B.污泥碳化、有害气体处理、加热等子系统 C.污泥碳化、有害气体处理、废水处理等子系统 (5)余热锅炉发生故障时,干化炉就不能正常工作,这体现了系统的_____(在A.目的性; B.动态性;C.相关性;D.环境适应性中选择合适的选项,将序号填入“____”处) 15.新学期开始了,老师安排小明设计制作一个迎接新同学的引导牌。小明在网上查了大量 图片资料,分析研究后用长500mm、宽300mm的木板和直径25mm、长1000mm的木棍 做了一个引导牌(如图所示)。使用时小明发现引导牌不便于携带,准备重新设计制作一 个可以收拢和展开的引导牌。请你帮助小明设计该引导牌,设计要求如下: (1)引导牌展开后形状和尺寸与原来的相当,并能保持结构稳定 (2)引导牌收拢后的尺寸要尽可能小,便于携带 (3)展开和收拢操作方便; (4)材料自选 请根据描述和设计要求完成以下任务: (1)小明发现引导牌不便于携带的途径是_____ (在A.观察日常生活;B.收集和分析信息;C. 技术研究与技术试验中选择合适的选项,将序号填入“_____”处); (2)要求如图所示那样将引导牌举在胸前,面板超过人群的头顶,在确定手柄的长度时,主要 考虑人的__(在A.动态尺寸;B.静态尺寸中选择合适的选项,将序号填“_____”处) (3)构思引导牌的结构方案时,不需要考虑的是___(在A.手柄和面板如何收拢和展开B.手 柄与面板如何连接;C.展开后如何保持结构稳定;D.引导牌收拢后的尺寸;E.面板的颜色;F.面 板和手柄分别采用什么材料中选择合适的选项,将序号填入“_____”处) (4)画出设计草图,必要时可用文字说明; (5)在设计草图上标注主要尺寸 16.【加试题】请补全三视图中所缺的三条图线(超过三条图线倒扣分)17.【加试题】小明在科技实践活动中,设计了如图所示的电路,用数字信号控制小电机正反 转 和停止。规定电流流向为X→Y时电机M正转,电流流向为Y→X时电机M反转。请你 完成下列各题 (1)用0代表低电平,1代表高电平,E端和F端的信号为_____时电机反转(在A.00 B.01;C.11;D.10中选择合适的选项,将序号填入“_____”处) (2)现在准备用LED表示电机运转的状态,正转时绿色LED发光,反转时红色LED发光 停止时两个LED都不发光,以下LED连接正确的是_____ (在下列选项中选择合适的 选项,将序号填入“_____”处);(3)小明尝试用三极管驱动继电器,用建电器来控制电机。要求按原有的辑关系控制电机。 要求按原有的逻辑关系控制电机的正反转及停止,请你在虚线框中画出三极管、继电器、 二极管,并采用共发射极接法正确地连接电路 (4)小明根据下面的芯片引脚图和题(3)的电路图,对芯片部分引脚进行了连接(如下图 示),请你完成其余引脚的连接