文档
办公文件
生活文档
学习资料
当前位置:
首页
>
文档
>2020年01月浙江通用技术真题(答案版)_全国卷+地方卷_10.技术_1.浙江历年技术试卷_通用技术
2020年01月浙江通用技术真题(答案版)_全国卷+地方卷_10.技术_1.浙江历年技术试卷_通用技术
2026-04-18 15:42:02
2026-03-06 11:27:23
文档预览
文档信息
文档格式
doc
文档大小
0.275 MB
文档页数
2 页
上传时间
2026-03-06 11:27:23
下载文档
文档内容
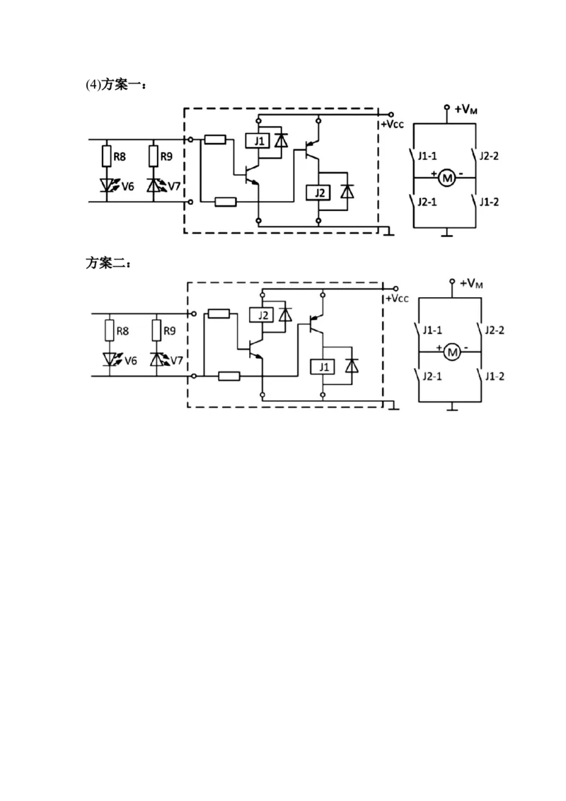
2020 年 1 月技术选考(通用技术部分)参考答案 1-5 C A D D C 6-10 B B D A B 11-13 B A C 14.(1) D、F (2) B (3) D、B、C 15.(1) B (2) B (3)略 (4)略 (5)C 16. 17.(1) B (2) (3) A(4)方案一: 方案二:
本文档来自网络内容,如有侵犯您的权益请联系我们删除,联系邮箱:wyl860211@qq.com。
上一篇
2020年01月浙江通用技术真题(原卷版)_全国卷+地方卷_10.技术_1.浙江历年技术试卷_通用技术
下一篇
2018年4月1日广东省深圳市公安局招聘警务辅助人员考试《行政职业能力测验》题(网友回忆版)_26事业职测+综合_闲鱼2026事业单位职测+综合_职测+综合真题合集ABCDE_A类-综合管理
最新文档
第31讲 近代以来世界的科学发展历程_07高考历史_通用版(老高考)复习资料_2023年复习资料_一轮+二轮_高考历史一轮复习资料包
第31讲 欧洲的思想解放运动_07高考历史_新高考复习资料_2024年新高考复习资料_一轮复习资料_完2024历史步步高大一轮复习(课件+讲义)_2024年高考历史一轮复习讲义(部编版)
专题12电场力的性质2022-2023高考三轮精讲突破训练(全国通用)(解析版)_04高考物理_通用版(老高考)复习资料_2023年复习资料_三轮复习_2023年高考物理三轮精讲突破训练全国通用
专题12机械能守恒定律的理解与应用(原卷版)_04高考物理_新高考复习资料_2024新高考复习资料_一轮复习资料_完2024届高考物理一轮复习热点题型归类训练
专题12恒定电流与交变电流(讲义)(解析版)_04高考物理_新高考复习资料_2024新高考复习资料_二轮复习资料_2024年高考物理二轮复习讲练测(新教材新高考)_配套讲义(原卷版+解析版)
专题12恒定电流与交变电流(讲义)(解析版)_04高考物理_2025年新高考资料_二轮复习_上好课2025年高考物理二轮复习讲练测(新高考通用)3381829
专题12恒定电流与交变电流(讲义)(原卷版)_04高考物理_新高考复习资料_2024新高考复习资料_二轮复习资料_2024年高考物理二轮复习讲练测(新教材新高考)_配套讲义(原卷版+解析版)
专题12恒定电流与交变电流(练习)(解析版)_04高考物理_新高考复习资料_2024新高考复习资料_二轮复习资料_2024年高考物理二轮复习讲练测(新教材新高考)_配套练习(原卷版+解析版)
专题12恒定电流与交变电流(练习)(解析版)_04高考物理_2025年新高考资料_二轮复习_上好课2025年高考物理二轮复习讲练测(新高考通用)3381829
第31练_07高考历史_新高考复习资料_2023年新高考复习资料_2023《微专题·小练习》·历史·新教材_2023《微专题·小练习》·历史·新教材
热门文档
第30课十月革命的胜利与苏联的社会主义实践教案_07高考历史_新高考复习资料_2022年新高考复习资料_2022届一轮复习讲练结合7.11更新_系列2
第30课十月革命的胜利与苏联的社会主义实践作业_07高考历史_新高考复习资料_2022年新高考复习资料_2022届一轮复习讲练结合7.11更新_系列2
第30讲阅读理解其它体裁(核心考点精讲精练)(解析版)_03高考英语_通用版(老高考)复习资料_2024年复习资料_完备战2024年高考英语一轮复习考点帮(全国通用)_第三部分阅读
第30讲阅读理解其它体裁(核心考点精讲精练)(原卷版)_03高考英语_通用版(老高考)复习资料_2024年复习资料_完备战2024年高考英语一轮复习考点帮(全国通用)_第三部分阅读
第30讲走向整体的世界(解析版)_07高考历史_新高考复习资料_2024年新高考复习资料_一轮复习资料_完2024年高考历史一轮复习讲练测(课件+讲义+练习)(新高考)_讲义+练习_843
第30讲走向整体的世界(解析版)_07高考历史_新高考复习资料_2024年新高考复习资料_一轮复习资料_完2024年高考历史一轮复习讲练测(课件+讲义+练习)(新高考)_讲义+练习
第30讲走向整体的世界(解析版)_07高考历史_2024年新高考资料_1.2024一轮复习_2024年高考历史一轮复习讲练测(新教材新高考)_481
第30讲走向整体的世界(解析版)_07高考历史_2024年新高考资料_1.2024一轮复习_2024年高考历史一轮复习讲练测(新教材新高考)
第30讲走向整体的世界(原卷版)_07高考历史_新高考复习资料_2024年新高考复习资料_一轮复习资料_完2024年高考历史一轮复习讲练测(课件+讲义+练习)(新高考)_讲义+练习_645
专题12恒定电流与交变电流(练习)(原卷版)_04高考物理_2025年新高考资料_二轮复习_上好课2025年高考物理二轮复习讲练测(新高考通用)3381829
随机文档
专题12恒定电流与交变电流(测试)(解析版)_04高考物理_新高考复习资料_2024新高考复习资料_二轮复习资料_2024年高考物理二轮复习讲练测(新教材新高考)_配套练习(原卷版+解析版)
专题12恒定电流与交变电流(测试)(原卷版)_04高考物理_新高考复习资料_2024新高考复习资料_二轮复习资料_2024年高考物理二轮复习讲练测(新教材新高考)_配套练习(原卷版+解析版)
第30讲走向整体的世界(原卷版)_07高考历史_2024年新高考资料_1.2024一轮复习_2024年高考历史一轮复习讲练测(新教材新高考)_128
第30讲走向整体的世界(原卷版)_07高考历史_2024年新高考资料_1.2024一轮复习_2024年高考历史一轮复习讲练测(新教材新高考)
第30讲资产阶级革命与资本主义制度的确立_07高考历史_新高考复习资料_2023年新高考复习资料_2023新高考大一轮复习讲义_2023年高考历史一轮复习讲义(部编版新高考)_赠补充习题
第30讲读后续写(精讲精炼)-一轮复习讲义2024年高考英语高频考点题型归纳与方法总结(新高考通用)解析版_03高考英语_新高考复习资料_2024年新高考资料_一轮复习资料_解析版
第30讲第二次世界大战与战后国际秩序的形成(讲义)(解析版)_07高考历史_2025年新高考资料_一轮复习_2025年高考历史一轮复习讲练测(新教材新高考)(完结)_讲义+练习
第30讲第二次世界大战与战后国际秩序的形成(讲义)(原卷版)_07高考历史_2025年新高考资料_一轮复习_2025年高考历史一轮复习讲练测(新教材新高考)(完结)_讲义+练习
第30讲第二次世界大战与战后国际秩序的形成(练习)(原卷版)_07高考历史_2025年新高考资料_一轮复习_2025年高考历史一轮复习讲练测(新教材新高考)(完结)_讲义+练习
专题12交变电流-备战2019年高考物理之纠错笔记系列(解析版)_04高考物理_新高考复习资料_2022年新高考复习资料_高考物理2022年一轮复习各版本_赠19年高考物理纠错笔记_398