点击上方蓝字关注我们
点击下方关注我们

往期精选


SolidWorks工程图转换为cad,你学会了吗?免费映射文件分享!
机械设计基础课程
教会你具备独立设计设备的能力
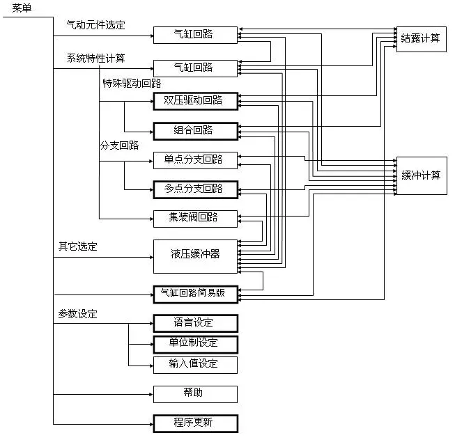
一个便捷的气动元件选型工具,分享给大家!
用户可根据实际需求进行气动回路设计,并快速选择气动元件。
该软件提供详细的气动元件选型结果,包括尺寸、安装方式、压力、流量等参数,方便用户进行优化和调整。
工具用法很多,截图就不一一贴出来了,大家领取后慢慢研究哈




我们学习的目的是什么?归根结底就是为了解决实实在在的问题。
学到了手艺,就得能用得上。
干技术这行,就得有一股钻劲儿,哪怕不行也得死磕到底,在不断试错里找那个对的法子。你觉得是不是?

只有技术才能把人类往前推。
毕竟只有技术能改造自然,把生产力提上去。
所以说,咱们搞技术设计的,其实都是在为人类进步出把力。

行啦,今天的资料就先分享到这儿。
感兴趣的朋友,可以下载学习下这个软件,无需安装,双击即可使用。
要是觉得我的资料对你有用,记得顶我一下,期待你加入知识星球,咱们一起走,一块儿变强,才能走的更远。说实话,我每天默默地分享了这么多东西,真的挺不容易的,搭进去好多时间和精力,各位朋友多担待哈!
资料领取方式
✔获取方法1:
点击下方小程序进入“机械工程师成长营”知识星球,获取本资料,以及里面的海量资料(数百上千份资料持续上传中,目前已更新450份+)
✔获取方法2:复制下方链接到浏览器中打开后可下载。
我用夸克网盘给你分享了「111. SMC气缸软件选型4.0版本无需安装」,点击链接或复制整段内容,打开「夸克APP」即可获取。
链接:https://pan.quark.cn/s/25089788a579
转发文章到朋友圈,文章底部点击左下角点“阅读原文”可直接获取。
夜雨聆风